工業開關電源市場分析-工業開關電源MOS管廠家及應用方案詳解-KIA MOS管
信息來源:本站 日期:2018-09-10
中國工業用開關電源市場發展分析根據北京捷孚聯合咨詢有限公司(JFUnited)最新調查報告《2007中國工業用開關電源市場調查報告》數據顯示,2006年中國工業用開關電源市場規模在6.7億元;從產品安裝方式分類來看,2006年工業領域平板式開關電源和導軌式開關電源產品分別占市場總規模的66%和34%;從應用領域分類來看,機械、電力和鐵路三大領域占工業領域開關電源市場的90%,其中機械和電力兩大領域就占市場總體規模的80%。 根據JFUnited調查報告資料顯示,在2001-2006年間,占國內工業開關電源主要份額的廠商,比如朝陽、銘緯、衡孚等主要廠商的增長率平均在15%-30%之間,但從整個行業來看,工業開關電源并沒有達到預期的增長率,而工業開關電源的市場增長率要遠低于在通信及家電、計算機領域,2001-2006年工業電源增長率僅保持在10%-15%的增長區間。另外,JFUnited調查報告指出,國內工業開關電源在2005-2006年市場整體增長速度均略超過30%,并對2007年工業開關電源市場的發展持樂觀態度。隨著導軌式開關電源及模塊開關電源的快速發展,以及新技術的出現,國內的開關電源市場格局將會有所變化,而國內外重要開關電源廠商將預期增長率鎖定在20%上下,JFUnited認為工業用平板式開關電源未來發展速度將保持在20%左右,中國工業開關電源的增長速度及發展水平遠低于日本、美國、歐洲等地。 目前國外公司如ABB、歐姆龍、西門子、菲尼克斯等主要以生產銷售導軌式產品為主,而國內代表性公司如朝陽、銘緯(臺資)、衡孚、德創、三基等主要以生產平板式開關電源為主。另外,國外公司中除電盛蘭達等少數開關電源企業在大陸有設立工廠以外,大部分以進口形式在大陸銷售,在營銷模式上,工業開關電源企業呈現出代理和直銷兩種并存的模式。 調查報告資料顯示,工業用開關電源主力企業市場規模表現中,前四名只有朝陽一家國內企業,而其它三家均為外資(含臺資)企業,并且朝陽比其它三個企業的優勢并不明顯,而國內其它企業大多保持在中等水平。行業銷售規模前四位朝陽、電盛蘭達、銘緯、歐姆龍四家企業市場份額目前占到整個工業用開關電源市場份額的48%,這說明工業用開關電源行業市場集中度已經比較高,市場發展正超著成熟水平發展。
前十名企業中,國內企業的總量與外資企業的總量比為1:1.5。從中可以看出,目前在國內工業開關電源市場國內企業很大程度上落后于外資企業。 在各廠商工業開關電源價格表現上,JFUnited報告指出,類似規格(同一功率和輸出電壓)不同廠商的價格水平差異很大,差距在幾倍到十幾倍不等;另外,同一公司由于認證數量和類型的差異,同一規格的產品價格也會有很大的差異,或者同一公司由于產品應用場合的定位不同導致價格的巨大差異,如朝陽軍品級開關電源分別是工業級和商業級開關電源1.5-3倍的價差。 JFUnited在調查報告中對未來國內工業用開關電源行業關鍵競爭因素分析中指出,國內從事工業開關電源的企業,從整體上來講與國外企業還存在差距,產品的規模以及產品種類不可能兼顧所有工業領域,優勢集中在自身擅長的領域,比如無錫宇峰重點在電力行業,隨著國際企業從高端市場向中端市場的延伸,加大對國內企業的沖擊力,使得國內企業保住現有的陣地成為首要任務,因此,能否進一步市場細分,加大優勢領域的資源組合,成為國內企業今后發展的最大挑戰。 隨著電盛蘭達、歐姆龍等國際工業電源巨頭實施中國本地化發展策略,并不斷兼并和重組國內優勢企業,使工業開關電源產品在華推廣及成本戰略凸顯優勢,未來不僅對于國內企業有相當影響,也會進一步強占其它中高端領域外資品牌的市場份額。 從工業開關電源細分市場來看,電力、鐵路、軍工、航空等領域,目前主要由少部分供應商壟斷,短期內這樣市場特點不會很大變化,而對于工控領域來講,涉及產品及環境比較復雜,各供應商都有不同比例的涉及,未來隨著各家供應商的技術及產品發展,市場份額可能會出現較大變化, 行業發展水平的好壞對于行業企業發展的尤為重要,隨著電力電子技術的高速發展,各種電子、電器設備領域,程控交換機、通訊、電子檢測設備電源、控制設備電源等都已廣泛地使用了開關電源,另外開關電源又表現出替代線形及相控電源趨勢,未來發展空間是否將會達到或者超過預期水平,將決定工業開關電源各企業的發展速度及未來走勢。 目前國內企業在產品品質和技術上還不能和國外企業想媲美,但由于中國廉價的勞動力和原材料,中國的產品價格上占有十分大的優勢。這使得國內小的民營企業總體規模還占有20%的規模,短期內價格及成本因素仍然為國內競爭的最主要因素之一。
國內企業與國外企業相比輸在工藝,國內開關電源企業在規模和產值方面與國外企業相比水平相當。也掌握了一些獨立的技術工藝,但主要是在小型器件產品上。但在大型器件芯片技術上還依靠國外技術,雖然在珠三角地區盡管有大批的臺資和日資企業建立了生產線,但主要芯片技術還是外資控制。在未來的競爭中,獨立工藝技術是開關電源企業掌握和擴展市場的關鍵。 JFUnited在調查報告中最后指出,國內開關電源企業在也業務開拓能力上與外資企業存在差距。大多數外部渠道資源匱乏,只能等待客戶上門,而歐美企業的需求信息掌握比較全面及時,渠道網絡豐富,使市場開拓能力遠強于國內,另外,國內企業與外資企業相比,普遍存在服務意識不強,不注重客源關系維系的現象。甚至有些小企業過于追求經濟效益,而忽略了企業的相關服務,例如產品質量保證和售后服務、企業應該承擔的社會責任等。這樣的結果最終必然是企業客戶投訴越來越多,最后被市場淘汰。在未來的競爭中,市場開拓能力及服務意識的提高也是企業發展的重要因素。
本文主要是介紹工業開關電源MOS管供應商及參數、選型詳解,深圳市可易亞半導體科技有限公司.是一家專業從事中、大、功率場效應管(MOSFET)、快速恢復二極管、三端穩壓管開發設計,集研發、生產和銷售為一體的國家高新技術企業。
2005年在深圳福田,KIA半導體開啟了前行之路,注冊資金1000萬,辦公區域達1200平方,已經擁有了獨立的研發中心,研發人員以來自韓國(臺灣)超一流團隊,可以快速根據客戶應用領域的個性來設計方案,同時引進多臺國外先進設備,業務含括功率器件的直流參數檢測、雪崩能量檢測、可靠性實驗、系統分析、失效分析等領域。強大的研發平臺,使得KIA在工藝制造、產品設計方面擁有知識產權35項,并掌握多項場效應管核心制造技術。自主研發已經成為了企業的核心競爭力。

強大的研發平臺,使得KIA在工藝制造、產品設計方面擁有知識產權35項,并掌握多項場效應管核心制造技術。自主研發已經成為了企業的核心競爭力。

KIA半導體的產品涵蓋工業、新能源、交通運輸、綠色照明四大領域,不僅包括光伏逆變及無人機、充電樁、這類新興能源,也涉及汽車配件、LED照明等家庭用品。KIA專注于產品的精細化與革新,力求為客戶提供最具行業領先、品質上乘的科技產品。

從設計研發到制造再到倉儲物流,KIA半導體真正實現了一體化的服務鏈,真正做到了服務細節全到位的品牌內涵,我們致力于成為場效應管(MOSFET)功率器件領域的領跑者,為了這個目標,KIA半導體正在持續創新,永不止步!

注:需了解更多型號及參數參考資料,請聯系我們!
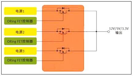
MOS管最常見的應用可能是電源中的開關元件,此外,它們對電源輸出也大有裨益。服務器和通信設備等應用一般都配置有多個并行電源,以支持N+1 冗余與持續工作 (圖1)。各并行電源平均分擔負載,確保系統即使在一個電源出現故障的情況下仍然能夠繼續工作。不過,這種架構還需要一種方法把并行電源的輸出連接在一起,并保證某個電源的故障不會影響到其它的電源。在每個電源的輸出端,有一個功率MOS管可以讓眾電源分擔負載,同時各電源又彼此隔離 。起這種作用的MOS管被稱為"ORing"FET,因為它們本質上是以 "OR" 邏輯來連接多個電源的輸出。
一、開關電源上的MOS管選擇方法
圖1:用于針對N+1冗余拓撲的并行電源控制的MOS管
在ORing FET應用中,MOS管的作用是開關器件,但是由于服務器類應用中電源不間斷工作,這個開關實際上始終處于導通狀態。其開關功能只發揮在啟動和關斷,以及電源出現故障之時 。
相比從事以開關為核心應用的設計人員,ORing FET應用設計人員顯然必需關注MOS管的不同特性。以服務器為例,在正常工作期間,MOS管只相當于一個導體。因此,ORing FET應用設計人員最關心的是最小傳導損耗。
二、低RDS(ON) 可把BOM及PCB尺寸降至最小
一般而言,MOS管制造商采用RDS(ON) 參數來定義導通阻抗;對ORing FET應用來說,RDS(ON) 也是最重要的器件特性。數據手冊定義RDS(ON) 與柵極 (或驅動) 電壓 VGS 以及流經開關的電流有關,但對于充分的柵極驅動,RDS(ON) 是一個相對靜態參數。
若設計人員試圖開發尺寸最小、成本最低的電源,低導通阻抗更是加倍的重要。在電源設計中,每個電源常常需要多個ORing MOS管并行工作,需要多個器件來把電流傳送給負載。在許多情況下,設計人員必須并聯MOS管,以有效降低RDS(ON)。
需謹記,在 DC 電路中,并聯電阻性負載的等效阻抗小于每個負載單獨的阻抗值。比如,兩個并聯的2Ω 電阻相當于一個1Ω的電阻 。因此,一般來說,一個低RDS(ON) 值的MOS管,具備大額定電流,就可以讓設計人員把電源中所用MOS管的數目減至最少。
除了RDS(ON)之外,在MOS管的選擇過程中還有幾個MOS管參數也對電源設計人員非常重要。許多情況下,設計人員應該密切關注數據手冊上的安全工作區(SOA)曲線,該曲線同時描述了漏極電流和漏源電壓的關系。基本上,SOA定義了MOSFET能夠安全工作的電源電壓和電流。在ORing FET應用中,首要問題是:在"完全導通狀態"下FET的電流傳送能力。實際上無需SOA曲線也可以獲得漏極電流值。
若設計是實現熱插拔功能,SOA曲線也許更能發揮作用。在這種情況下,MOS管需要部分導通工作。SOA曲線定義了不同脈沖期間的電流和電壓限值。
注意剛剛提到的額定電流,這也是值得考慮的熱參數,因為始終導通的MOS管很容易發熱。另外,日漸升高的結溫也會導致RDS(ON)的增加。MOS管數據手冊規定了熱阻抗參數,其定義為MOS管封裝的半導體結散熱能力。RθJC的最簡單的定義是結到管殼的熱阻抗。細言之,在實際測量中其代表從器件結(對于一個垂直MOS管,即裸片的上表面附近)到封裝外表面的熱阻抗,在數據手冊中有描述。若采用PowerQFN封裝,管殼定義為這個大漏極片的中心。因此,RθJC 定義了裸片與封裝系統的熱效應。RθJA 定義了從裸片表面到周圍環境的熱阻抗,而且一般通過一個腳注來標明與PCB設計的關系,包括鍍銅的層數和厚度。
三、開關電源中的MOS管
現在讓我們考慮開關電源應用,以及這種應用如何需要從一個不同的角度來審視數據手冊。從定義上而言,這種應用需要MOS管定期導通和關斷。同時,有數十種拓撲可用于開關電源,這里考慮一個簡單的例子。DC-DC電源中常用的基本降壓轉換器依賴兩個MOS管來執行開關功能(圖2),這些開關交替在電感里存儲能量,然后把能量釋放給負載。目前,設計人員常常選擇數百kHz乃至1 MHz以上的頻率,因為頻率越高,磁性元件可以更小更輕。
四、開關電源上的MOS管選擇方法
圖2:用于開關電源應用的MOS管對。(DC-DC控制器)
顯然,電源設計相當復雜,而且也沒有一個簡單的公式可用于MOS管的評估。但我們不妨考慮一些關鍵的參數,以及這些參數為什么至關重要。傳統上,許多電源設計人員都采用一個綜合品質因數(柵極電荷QG ×導通阻抗RDS(ON))來評估MOS管或對之進行等級劃分。
柵極電荷和導通阻抗之所以重要,是因為二者都對電源的效率有直接的影響。對效率有影響的損耗主要分為兩種形式--傳導損耗和開關損耗。
柵極電荷是產生開關損耗的主要原因。柵極電荷單位為納庫侖(nc),是MOS管柵極充電放電所需的能量。柵極電荷和導通阻抗RDS(ON) 在半導體設計和制造工藝中相互關聯,一般來說,器件的柵極電荷值較低,其導通阻抗參數就稍高。開關電源中第二重要的MOS管參數包括輸出電容、閾值電壓、柵極阻抗和雪崩能量。
某些特殊的拓撲也會改變不同MOS管參數的相關品質,例如,可以把傳統的同步降壓轉換器與諧振轉換器做比較。諧振轉換器只在VDS (漏源電壓)或ID (漏極電流)過零時才進行MOS管開關,從而可把開關損耗降至最低。這些技術被成為軟開關或零電壓開關(ZVS)或零電流開關(ZCS)技術。由于開關損耗被最小化,RDS(ON) 在這類拓撲中顯得更加重要。
低輸出電容(COSS)值對這兩類轉換器都大有好處。諧振轉換器中的諧振電路主要由變壓器的漏電感與COSS決定。此外,在兩個MOS管關斷的死區時間內,諧振電路必須讓COSS完全放電。
低輸出電容也有利于傳統的降壓轉換器(有時又稱為硬開關轉換器),不過原因不同。因為每個硬開關周期存儲在輸出電容中的能量會丟失,反之在諧振轉換器中能量反復循環。因此,低輸出電容對于同步降壓調節器的低邊開關尤其重要。
五、mos管初選基本步驟
1 、電壓應力在電源電路應用中,往往首先考慮漏源電壓VDS的選擇。在此上的基本原則為MOSFET實際工作環境中的最大峰值漏源極間的電壓不大于器件規格書中標稱漏源擊穿電壓的 90% 。
即:
VDS_peak ≤ 90% * V(BR)DSS
注:一般地, V(BR)DSS 具有正溫度系數。故應取設備最低工作溫度條件下之 V(BR)DSS 值作為參考。
2 、漏極電流其次考慮漏極電流的選擇。基本原則為MOSFET實際工作環境中的最大周期漏極電流不大于規格書中標稱最大漏源電流的90%;漏極脈沖電流峰值不大于規格書中標稱漏極脈沖電流峰值的 90% 。
即:
ID_max ≤ 90% * ID
ID_pulse ≤ 90% * IDP
注:一般地,ID_max及ID_pulse具有負溫度系數,故應取器件在最大結溫條件下之ID_max及ID_pulse值作為參考。器件此參數的選擇是極為不確定的—主要是受工作環境,散熱技術,器件其它參數(如導通電阻,熱阻等)等相互制約影響所致。最終的判定依據是結點溫度(即如下第六條之“耗散功率約束”)。根據經驗,在實際應用中規格書目中之ID會比實際最大工作電流大數倍,這是因為散耗功率及溫升之限制約束。在初選計算時期還須根據下面第六條的散耗功率約束不斷調整此參數。建議初選于 3~5 倍左右 ID = (3~5)*ID_max 。
3 、驅動要求MOSFEF的驅動要求由其柵極總充電電量(Qg)參數決定。在滿足其它參數要求的情況下,盡量選擇Qg小者以便驅動電路的設計。驅動電壓選擇在保證遠離最大柵源電壓( VGSS )前提下使 Ron 盡量小的電壓值(一般使用器件規格書中的建議值)
4 、損耗及散熱小的 Ron 值有利于減小導通期間損耗,小的 Rth 值可減小溫度差(同樣耗散功率條件下),故有利于散熱。
5 、損耗功率初算MOSFET 損耗計算主要包含如下 8 個部分:
即:
PD = Pon + Poff + Poff_on + Pon_off + Pds + Pgs+Pd_f+Pd_recover
詳細計算公式應根據具體電路及工作條件而定。例如在同步整流的應用場合,還要考慮體內二極管正向導通期間的損耗和轉向截止時的反向恢復損耗。損耗計算可參考下文的“MOS管損耗的8個組成部分”部分。
6 、耗散功率約束器件穩態損耗功率 PD,max 應以器件最大工作結溫度限制作為考量依據。如能夠預先知道器件工作環境溫度,則可以按如下方法估算出最大的耗散功率:
即:
PD,max ≤ ( Tj,max - Tamb ) / Rθj-a
其中Rθj-a是器件結點到其工作環境之間的總熱阻包括Rθjuntion-case,Rθcase-sink,Rθsink-ambiance等。如其間還有絕緣材料還須將其熱阻考慮進去。
聯系方式:鄒先生
聯系電話:0755-83888366-8022
手機:18123972950
QQ:2880195519
聯系地址:深圳市福田區車公廟天安數碼城天吉大廈CD座5C1
請搜微信公眾號:“KIA半導體”或掃一掃下圖“關注”官方微信公眾號
請“關注”官方微信公眾號:提供 MOS管 技術幫助