場效應管電路圖及基本電路-場效應管放大電路圖應用分析-KIA MOS管
信息來源:本站 日期:2018-06-15
場效應管電路圖在電壓放大電路中的應用見下圖。

該電路主要是對電壓信號進行放大,根據這一特性,選用了電壓控制器件場效應管作為核心器件,將輸入信號由場效應管的柵極G輸入,然后再由漏極D輸出放大后的信號,從而實現對電壓的放大。
二、場效應管在收音機的高頻放大電路中的應用
場效應管電路圖在收音機的高頻放大電路中的應用見下圖

外接天線接收的無線電信號由C1耦合到L1、C2組成的諧振電路,經選頻后信號由VT1場效應管進行高頻放大,放大后的信號由C4耦合到中頻電路,無外接天線時,繞在磁棒上的線圈L1也可以直接接收無線電信號。
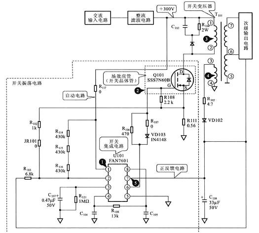
場效應管在開關電源電路中的開關振蕩電路中的應用見下圖

開關集成電路U101中的振蕩器起振,為場效應管Q101的柵極G提供振蕩信號,于是場效應管Q101開始振蕩,使開關變壓器T101的初級線圈中產生開關電流,開關變壓器的次級線圈3、4中便產生感應電流,3腳的輸出經整流、濾波后形成正反饋電壓加到U101的7腳,從而維持振蕩電路工作,使開關電源進入正常的工作狀態。場效應管電路圖作為該電路中的脈沖放大器件,用于實現“開關振蕩”的功能。
聯系方式:鄒先生
聯系電話:0755-83888366-8022
手機:18123972950
QQ:2880195519
聯系地址:深圳市福田區車公廟天安數碼城天吉大廈CD座5C1
請搜微信公眾號:“KIA半導體”或掃一掃下圖“關注”官方微信公眾號
請“關注”官方微信公眾號:提供 MOS管 技術幫助